


2026-04-29
2026-04-28
2026-04-27
2026-04-26
2026-04-23
2026-04-22
2026-04-21
2026-04-18
2026-04-16
2026-04-15
介绍了一种大型剖分式薄壁淬硬内齿圈的加工工艺,通过淬火前设计加高工艺台阶增强内齿圈齿形加工和感应淬火时的刚性,齿形加工采取对称间齿铣齿的工艺方法控制内齿圈径向变形,设计淬火后支撑工装控制车加工及孔加工翘曲变形,实际加工表明该工艺方案能够满足内齿圈加工的要求。
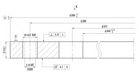
某大型内齿圈,材料为42CRMO,内齿圈外径Φ28600-2MM,内径Φ2640+1.750MM,高度仅为25MM,净重142kg,结构如图1所示。齿部为标准直齿,齿数Z=167,模数Mn=16,齿面精度等级为10FH-GB/T10095,具有直径大,壁厚薄,高度小,齿面、齿根淬硬的特点。
内齿圈的主要技术要求如下:
(1)毛坯要求采用锻件,调质处理,硬度240~280HB。
(2)齿面、齿根高频感应淬火,淬火硬度40~50HRC。
(3)内齿圈在端面有安装孔和定位孔,安装孔规格60-Φ22均布,定位孔6-Φ16H7非均布。
(4)内齿圈沿齿根部位均分为两段。


图1内齿圈结构示意图(单位:MM)
综合分析该内齿圈结构及技术要求,其主要制造难点为:
(1)齿圈外径Φ2860MM,内径Φ2640MM,壁厚110MM,高度仅25MM,其内外径比D/d≤1.143,属于大型超薄壁[1-2]类片状齿圈零件,加工过程中极易翘曲变形。
(2)该内齿圈要求齿面、齿根高频感应淬火,且淬火硬度40~50HRC。由于内齿圈直径、模数较大,感应淬火只能采用单齿连续感应淬火法,但齿面宽度仅有25MM,感应淬火无法保证齿宽两端淬火硬度。
常规分段淬硬内齿圈加工工艺流程为:钢锭下料→加热→油压机墩粗、冲孔→碾环机碾环→正火→粗车→调质→半精车→硬度、力学性能检测→超声波探伤→进厂验收→半精车→齿加工→齿廓、齿棱倒角→齿部感应淬火→去应力回火→齿部硬度检测→齿部磁粉探伤→精车端面、外径→孔加工→线切割。该内齿加工工艺流程可参照上述工艺流程执行。
在内齿圈加工流程中,对内齿圈翘曲影响较大的工序为齿加工和齿部感应淬火工序。为了减少内齿圈齿加工和齿面高频感应淬火造成的翘曲,采用对内齿圈轴向两端加高的工艺方案,提高内齿圈的轴向刚性。根据以上分析,制定大型剖分薄壁窄齿宽淬硬内齿圈加工工艺流程如下:
钢锭下料→加热→油压机墩粗、冲孔→碾环机碾环→正火→粗车→调质→半精车→硬度、力学性能检测→超声波探伤→进厂验收→半精车成形→粗铣齿→精铣齿→齿部感应淬火→去应力回火→齿部硬度检测→齿部磁粉探伤→车加高端面、外径→精车端面→孔加工→齿廓倒角→线切割。
内齿圈要求毛坯采用环锻件,需要使用碾环机碾制,目前碾环机轴向碾制锥滚间隙为80~90MM,即内齿圈锻件毛坯最小高度为80~90MM,毛坯高度在以上范围之间,不会增加锻件采购成本。由于内齿圈要求粗车后调质处理,为满足锻件交货要求,淬火前毛坯高度定为70MM为宜。
由于内齿圈齿面、齿根高频感应淬火,硬度40~50HRC,如果齿部加高到70MM,淬火后车削齿部端面时,由于齿部硬度高,且车削过程不连续,车刀受较大冲击力,容易造成车刀刀片破损,加工困难,生产成本高,因此齿形部位两端面淬火前留量不能太大,结合高频感应淬火工艺要求,齿形部位端面单边工艺留量定为3MM,综上所述,内齿圈淬火前车加工形状及尺寸如图2所示。

图2 内齿圈淬火前加工示意图(单位:MM)
内齿圈齿轮精度等级要求为10FH-GB/T10095,齿部(齿面、齿根)高频感应淬火后不再加工。为保证齿精度等级,参照我司风电变桨轴承齿轮加工经验,内齿圈中频感应淬火后会出现变形,公法线长度尺寸变小,感应淬火后齿形不再进行加工的内齿圈齿轮精度等级比成品精度提高一个等级,公法线长度尺寸按图纸公差带上差控制,淬火后的齿轮精度等级就可满足图纸要求。因此,内齿圈齿形加工时精度等级按9级控制,公法线长度控制在911.55~911.95MM之间,高频感应淬火后的内齿圈精度能够满足图纸要求。
齿形加工设备选择,内齿圈的齿形加工有两种加工方式,插齿机插齿和数控铣齿机铣齿。插齿加工时内齿圈会受到插齿刀切削时产生的较大轴向力,造成变形翘曲,为了降低内齿圈翘曲变形量,齿形加工设备采用数控3M高速数控铣齿机SKXC-3000W加工。
为降低加工过程中产生的应力和控制内齿圈直径变形,根据公司齿加工经验,齿形加工工艺如下:
(1)根据内齿圈直径,调整数控铣齿机工装支点。
(2)用天车将内齿圈吊放在铣齿机支点上,找正内齿圈内径,找平端面,在支点处用压板压紧内齿圈端面。
(3)输入内齿圈齿数,采用对称间齿铣齿法(铣齿时,以第一个齿槽为0°,第二次铣180°位置齿槽,第三次铣90°齿槽,第四次铣270°齿槽,往复循环加工,如图3所示,采用此法可有效减少铣齿时齿圈径向变形),粗开齿,测量齿公法线长度,余量1~1.5MM。

图3内齿圈粗铣齿槽加工顺序示意图
(4)松压板,释放应力。
(5)以粗开齿节圆找正,找平端面,端面压板压紧。
(6)以对称间齿铣齿法精铣齿。
(7)松压板,测量齿公法线和节圆跳动。
(8)齿廓、齿棱倒角。
内齿圈齿部高频淬火后,先将两端面加高工艺台阶车平,再将外径车加工至成品尺寸,车加工工艺图形如图4所示(图中粗实线为车加工部位),车加工设备采用数控立车GTC35060tg加工,为控制内齿圈车加工翘曲和装夹变形,采取以下工艺措施。

图4内齿圈淬火后半精车示意图(单位:MM)
增加工艺支点,数控立车GTC35060tg工作台共有12条T型槽,一般立车加工时使用4个工艺支点,为了控制车加工时内齿圈段端面翘曲,将所有T型槽安装工艺支点,共12个,增加内齿圈抵御加工时轴向变形的能力。装夹时,找正内齿圈节圆,卡爪不受力或轻微受力,仅起径向定为作用,用工艺压板在支点上方压紧。
内齿圈两端工艺加高台阶车除后,此时内齿圈高度只有31MM,刚性很差,在车加工端面时,极易变形翘曲。为了控制车加工端面变形量,设计端面支撑工装,增加内齿圈刚性,工装形状如图5所示。工装外径比内齿圈外径大20MM,内径与内齿圈内径相同,采用内止口与内齿圈外径定位,定位高度10MM,径向定位直径根据内齿圈精车后实测尺寸配做,间隙0.15~0.20MM。

图5 支撑工装结构示意图(单位:MM)
根据径向间隙消除方法,在内齿圈外径与工装内止口塞入厚度为1/2配合间隙的薄铜片或塞尺片,消除内齿圈与支撑工装径向配合间隙。装夹工装内径,找正内齿圈节圆,找正后用压板从外径(或内径)在端面压紧内齿圈,压板压紧位置不能超过内齿圈壁厚中心。车内齿圈端面。由于端面有压板压紧,待端面车削约1/2宽度时,停机调换压板位置,将压板从内径(或外径)压紧。注意调换压板位置时,为了防止内齿圈位置变动或压板受力不均造成的变形,需要先在要调换压板对面位置先用一个压板压紧内齿圈已加工端面后,再松开需要调换的压板,按此方法调换全部压板。压板调换完毕,接刀车平内齿圈端面。端面车加工工艺如下:
(1)车一端面加强台阶。
(2)翻面,车另一端面加强台阶,车外径。
(3)松卡爪,将内齿圈吊装在支撑工装上找正齿节圆,端面压板压紧,车端面。
(4)翻面,车另一端面。
(5)倒角,去毛刺。
内齿圈安装孔、定位孔要求位置度Φ0.5MM,其中定位孔要求孔壁表面粗糙度≤Ra3.2μM。由于内齿圈在钻孔时,外形已经车加工到成品尺寸,高度只有25MM。内齿圈孔加工受力分析:孔加工时内齿圈受钻头施加的轴向力和自身重力,两者方向相同,会造成内齿圈轴向向下变形产生翘曲。为控制内齿圈在孔加工时产生翘曲和保证孔位置度、粗糙度,采取以下工艺措施:
(1)孔加工使用车加工支撑工装,提高内齿圈刚性,防止翘曲。
(2)孔加工设备采用5M数控钻铣加工中心SKZX-5050加工,提高孔加工位置精度和孔表面粗糙度。
钻孔前内齿圈支撑工装下端面采用8个等高支点支撑,找平端面,在支点上方用工艺压板压紧内齿圈端面;钻孔时,以外齿圈外径作为孔加工的找正基准。具体工艺步骤如下:
(1)安装调平8个等高支点。
(2)将内齿圈与支撑工装组合,并用天车吊放在支点上。
(3)在支点上方用压板从内径方向压紧内齿圈。
(4)钻定位孔6×Φ16H7和安装孔60-Φ22。
(5)倒角,去毛刺。
内齿圈孔加工完成后,外协按图纸要求在两齿槽部位进行线切割分段,线切割采用慢走丝工艺。剖分后检查安装孔位置度和剖分部位齿公法线长度,如果有变形,可进行整形处理。
对剖分后的分段内齿圈进行成品检测,加工完成的剖分窄齿宽淬硬内齿圈成品检测结果如表1所示。
表1内齿圈成品检测结果

对Mn=16,高度为25MM的剖分内齿圈采用淬火前端面设计工艺加高台阶、增加定位支点、配合精车、钻孔使用辅助支撑工装的工艺方案,既能控制内齿圈齿加工和齿部感应淬火翘曲变形,又能够降低车加工难度,能够满足薄壁片状内齿圈的图纸要求。
作者简介:谢亚东(1985-),男,汉族,山东菏泽人,工程师,研究方向:重大型轴承及风电主轴承加工工艺。 通信作者:姚义欣(1985-),男,汉族,河南南阳人,高级工程师,研究方向:重大型轴承加工工艺及无损检测。 来源:《内燃机与配件》;版权归原作者和原出处所有。所发内容仅作分享之用,不代表本平台立场;如需删除请联系我们。